To Close This Window Click Here

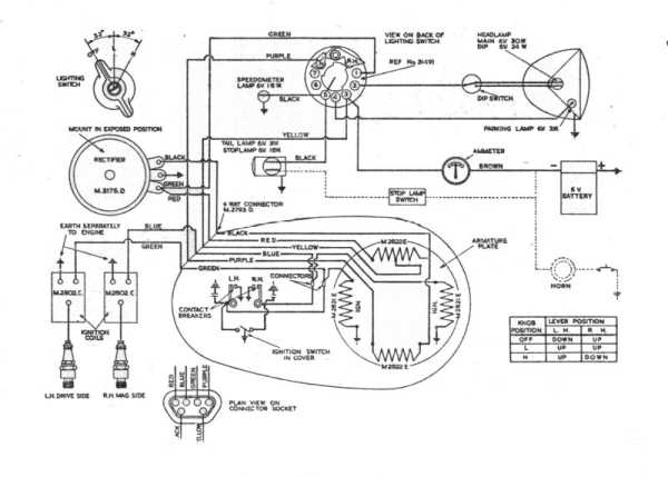
02H Wiring Diagram